原理及特点
J-SAP-FT8202手动火灾报警按钮(以下简称报警按钮)安装在公共场所,当人工确认火灾发生后按下报警按钮上的有机玻璃片,可向控制器发出火灾报警信号,控制器接收到报警信号后,显示出报警按钮的编号或位置并发出报警声响。
产品外形图

正面示意图 侧面示意图 底座示意图
主要性能及指标
-
工作电压:DC8~28V 环境温度:-10℃~55℃
-
监视电流:200μA 相对湿度:<95%RH,不结露
-
报警电流:≤1mA
编码方法
用电子编码器进行编码,编码范围1~252
安装与接线
-
安装时只需拔下报警按钮,从底壳的进线孔中穿入电缆并接在相应端子上,再插好报警按钮即可安装好报警按钮,安装孔距为60mm。报警按钮底壳安装可采用明装或暗装两种方式。
-
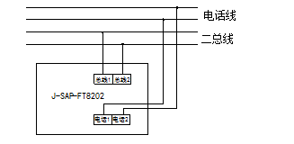
端子说明:
总线1、总线2(即1、2):无极性信号二总线接线端子。
电话1、电话2(即5、6):电话接线端子。
公共、常开(即7、8):无源常开输出端子。输出容量:DC60V/100mA。当报警按钮按下时,输出闭合信号,可控制外部设备。
使用说明
-
正常工作状态下报警按钮的指示灯每隔5秒闪一次。
-
当现场发生火警后,按下报警按钮上的玻璃片,报警按钮指示灯常亮,控制器显示火警地址信息。
-
无火情后及时将报警按钮复位。
本文标题:J-SAP-FT8202手动火灾报警按钮
本文地址:
/fbznkzmk/76.html
顶一下
(/?p=/Do/likes/id/76)
踩一下
(/?p=/Do/oppose/id/76)