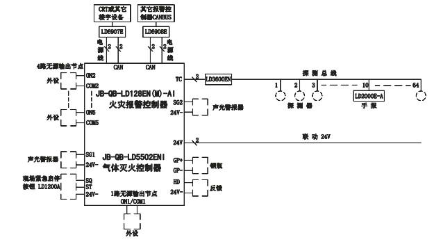
利达JB-QB-LD128EN(M)-AI系统框图:

利达JB-QB-LD128EN(M)-AI布线要求:
☆ 机内端子配线:所有引入线均剥开0.5cm,挂锡或用接线卡后接入端子。
☆ 信号二总线:导线:铜导线截面积≥1.0平方毫米,耐压≥250V,双绞线。
电缆:铜线截面积≥0.75平方毫米,耐压≥250V。
回路导线总电阻<50Ω,否则应考虑增大导线截面积,或加装总线中继器。
☆ DC 24V联动电源线:铜导线截面积≥1.0平方毫米,耐压≥250V双色双绞线。且回路导线总压降≤3V。否则应考虑增大导线截面积。
☆ 穿管要求:信号二总线应单独穿入金属管中,严禁与动力线、照明线、交流线、视频线或广播线等穿入同一管中。
☆ 通讯时采用双芯屏蔽线接入串行接口。
☆ 电缆竖井(沟)内的布线要求:信号二总线在电缆(沟)竖井也应单独穿管或在金属线槽内敷设。要求尽量远离动力、照明等强电及视频线,其平行间距应大于500毫米。
☆ 接头的处理:所有的连线接头都应焊接或压接,并用绝缘套管密封,防止短路和漏电。

